B285_MPC_Platform

Europe/Zurich
CERN

CERN

Réunion du 01/07/2025

Présent : Gilles Le Godec; Christophe Coupat ; Anthony Laurent Dillenschneider ; Gwenael Royot; Christophe Mutin.

 

 

 

-        Réunion de chantier sur place une fois par semaine.

-        Achat de 50 mètres de câbles ultra souple de 240 mm2. C Mutin

-        Achat de chemin de câbles. C Mutin

-        Réunion avec HSE pour définir un mode opératoire pour le 8 juillet pour mettre en place la HVAC. G. Le Godec

-        Tracer au sol l’emplacement des résistances externes. G. Royot.

-        Evacuer la 3eme résistance. C. Mutin

-        Faire des supports pour les résistances externes de manières à passer les câbles DC dessous. C .Coupat.

 

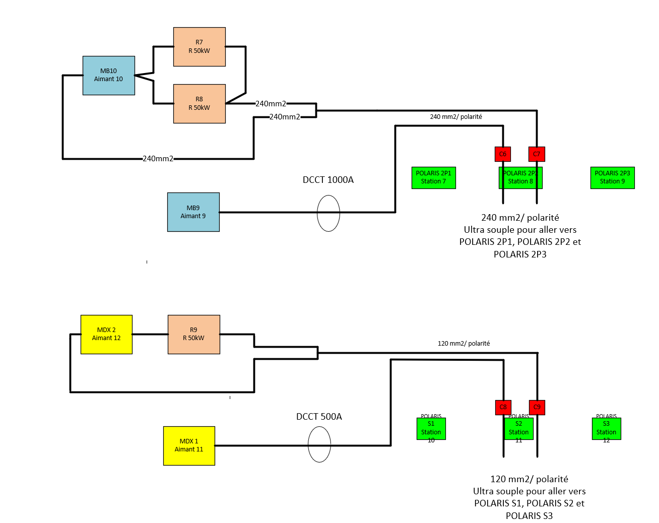
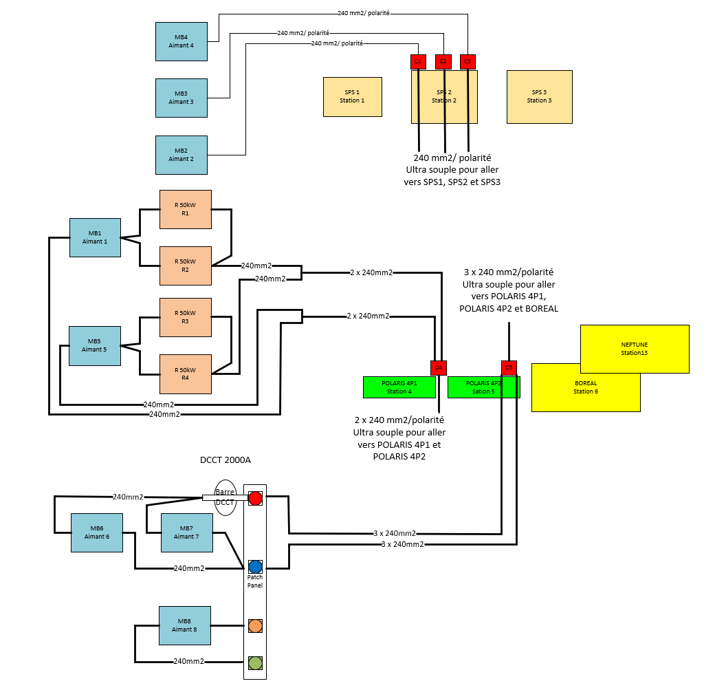
Chemin ou sont définies les activités EPC avec les schémas d’implantation.

G:\Departments\SY\Groups\EPC\Projects\285_Test_Platform\C.4-Installation\Activites_EPC

 

 

 

 

 

 

There are minutes attached to this event. Show them.
The agenda of this meeting is empty